Pósters: Facultad de Ciencias Naturales y Matemáticas

Ingeniería Química
Diseño del proceso de producción de cerveza a partir de pan de masa madre blanco caducado
Jorge Isaac Cazar Freire, Melany Patricia Mero Suárez
ODS asociados:
Ingeniería Química
Diseño del proceso para la extracción de pectina a partir del tratamiento de desechos provenientes de la industria agrícola
Richard Alexis Moreno Almeida, Sebastián Saúl Guerrero Arregui
ODS asociados:

Ingeniería Química
Diseño del proceso para producción de bioetanol a partir de lodos residuales de una industria papelera
David Andrés Mancheno Urquiza, George Alfredo Chuya Chuya
ODS asociados:

Ingeniería Química
Diseño e implementación de un sistema de gestión de plásticos reciclados en la producción de fundas de supermercado
María Paz Calle Castro, Dennise Alejandra Rosero Zapata
ODS asociados:

Ingeniería Química
Diseño e implementación de un sistema de refrigeración de agua a una columna de absorción a escala piloto
Luis Germán Defaz Velarde, Clarisse Doménica Zambrano Yela
ODS asociados:

Ingeniería Química
Diseño y adaptación de un sistema de transferencia de calor indirecto en un proceso de recuperación de alcohol
Denisse Rosario Arellano Montece, Carlos Daniel Fuentes Lozano
ODS asociados:
Ingeniería Química
Estimación de la reducción de carga orgánica y producción de biogás en un reactor anaeróbico
Brithany Nathalia Loor Zenteno, José Xavier Orellana Arévalo
ODS asociados:
Ingeniería Química
Evaluación de la producción de Furfural a partir de hidrólisis ácida de cascarilla de arroz mediante simulación
Stephanie Priscilla Quimí Vélez, Ronald Sebastián Bastidas Llaguno
ODS asociados:

Ingeniería Química
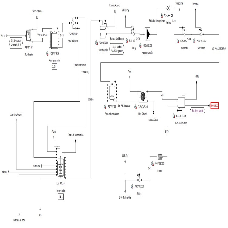
Evaluación Termo-económica del Proceso de Obtención de Poli-hidroxialcanoatos a partir de vinaza obtenida en destilerías de Bioetanol
Yamilet Stefanía Cázares Salamanca, Briggeth Tatiana Romero Acosta
ODS asociados:

Ingeniería Química
Extracción de Compuestos Bioactivos de Fruta Amazónica
Sthefany Jamileth Apolo Ramírez, Andreína Stephanie Bernal Llangari
ODS asociados: